Suzuki punta sulla fasatura variabile; ora per i motori di piccola cilindrata, domani chissà...

Suzuki punta sulla fasatura variabile; ora per i motori di piccola cilindrata, domani chissà...
Nuovi brevetti depositati dalla casa di Hamamatsu: Suzuki continua a investire nello sviluppo della fasatura variabile delle valvole, in particolare per il propulsore da 250cc
14 maggio 2025

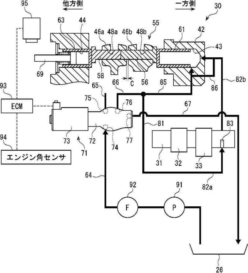
Sembra corretto ritenere che la mossa di Suzuki sia principalmente orientata a rendere i suoi modelli entry-level più efficienti in termini di consumi e conformi alle sempre più stringenti normative sulle emissioni. Il brevetto svela un sistema VVT per un motore a quattro valvole con albero a camme in testa singolo (SOHC), che agisce sia sull'alzata che sulla durata delle valvole attraverso un attuatore idraulico. Questa soluzione, più convenzionale rispetto al sistema meccanico a forza centrifuga introdotto sulla GSX-R1000 del 2017, consentirebbe una gestione più precisa della combustione interna.

L'adozione del VVT sulle grandi cilindrate non rappresenta una novità assoluta per Suzuki, che ha già dimostrato il suo impegno verso questa tecnologia con le sue ammiraglie più sportive. Tuttavia, l'applicazione su modelli di minor cilindrata sottolinea una tendenza del mercato motociclistico verso soluzioni tecniche che garantiscano un futuro sostenibile per le due ruote.

La fasatura variabile sembra una valida soluzione per fornire prestazioni brillanti ma con un occhio di riguardo alle emissioni. In effetti l'intero panorama motociclistico è al lavoro su questa tecnologia che mira a gestire tempi e alzate per l'apertura delle valvole. Sembra altrettanto verosimile pensare che quest'ultimo deposito di brevetto possa interessare anche motori di cilindrata superiore.

Foto: visordown.com

Naviga su Moto.it senza pubblicità
1 euro al mese

Argomenti

Caricamento commenti...

Hot now