Honda brevetta la frizione ride by wire

Sono stati depositati da Honda più brevetti relativi a un comando della frizione di tipo elettronico. Come nel caso dell'acceleratore ride-by-wire, questa alternativa al comando diretto apre a nuove possibilità di gestione controllata della trasmissione
9 giugno 2021

L'acceleratore ride-by-wire è ormai acquisito sulla produzione motociclistica di serie dopo essere stato sperimentato nelle competizioni: Aprilia fu pioniera in questo.

Il fatto che non ci sia una connessione diretta fra la rotazione della manopola dell'acceleratore impartita dal pilota e l'apertura della/delle valvole a farfalla ha permesso di ottimizzare lo sfruttamento della potenza e aiutato a contenere le emissioni inquinanti.
L'aggiunta della piattaforma inerziale ha poi permesso di migliorare il lavoro di concerto con mappe motore, controlli di trazione, freno motore, impennata e con il launch control.

Honda aggiunge a queste funzioni la gestione della trasmissione a doppia frizione DCT e della relativa cambiata delle marce. L'elettronica – odiata dai motociclisti che la ritengono invasiva - semplifica insomma la guida, migliora sicurezza e comportamento dinamico dei motocicli a aiuta a tenere bada le emissioni.

Senza contare la sua applicazione nei sistemi ABS più evoluti o nelle sospensioni semiattive.

Naviga su Moto.it senza pubblicità
1 euro al mese

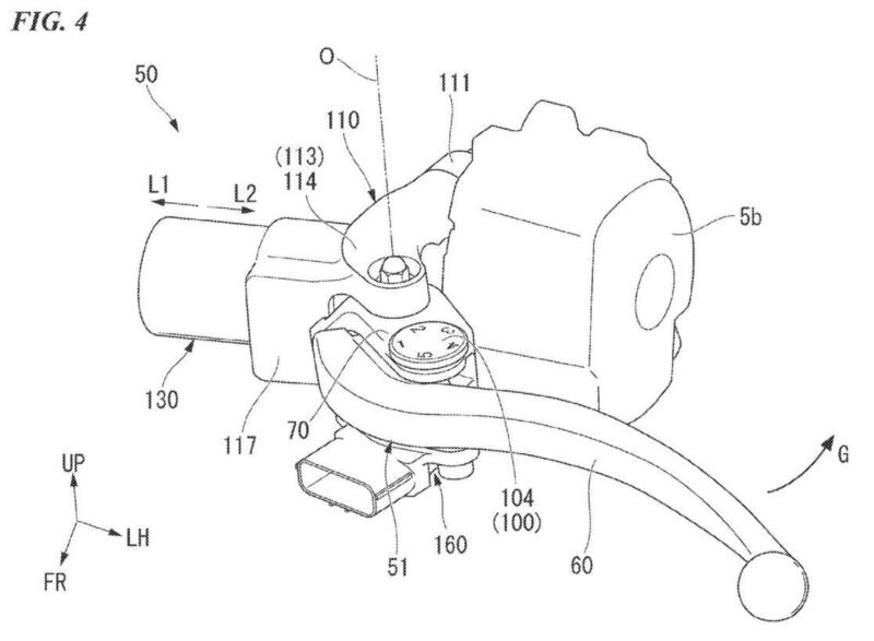
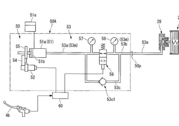
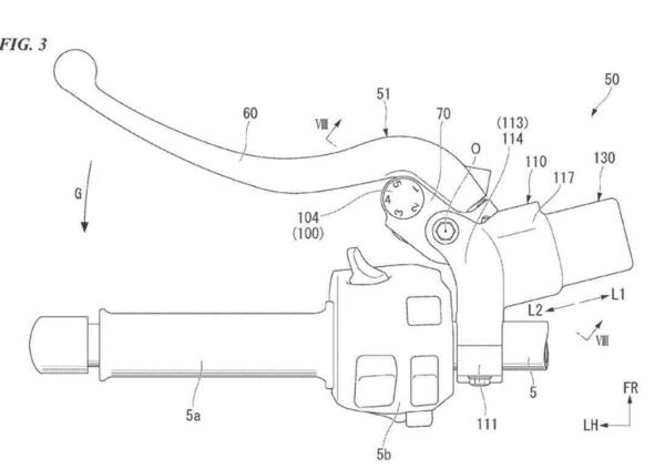
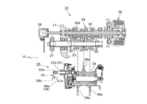
Fra i molti brevetti depositati da Honda di recente ce ne sono alcuni che riguardano la frizione ride-by-wire. Anche in questo caso lo scopo è di svincolare la connessione diretta fra comando della leva al manubrio e disinnesto della frizione che normalmente è “solidamente” assicurata da un cavo di acciaio o da una trasmissione idraulica.

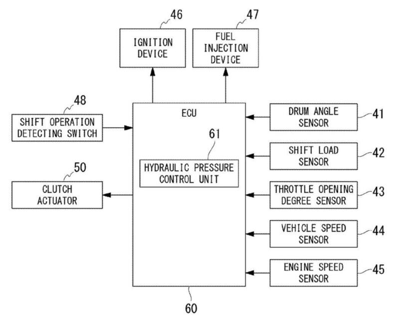
Il comando Honda prevede che ci siano sempre una leva al manubrio e una trasmissione idraulica, ma che quest'ultima sia mandata in pressione tramite una pompa elettrica – secondo l'azione impartita alla leva dal pilota - controllata da una centralina elettronica che si serve di numerosi sensori (selettore, comando cambio, acceleratore, giri motore, velocità) per un'azione fluida.
Questo “filtro” funziona di concerto con gli altri sistemi di controllo motore e permetterebbe di ottimizzare il disinnesto e l'innesto della frizione.

Ad esempio automatizzandolo in alcune fasi della guida o nelle soste al semaforo, oppure favorendo cambiate più rapide e migliorando lo stacco da fermo nelle accelerazioni. Oltre a rendere più lineare le cambiate indipendentemente da azioni meno precise del pilota.

Il sistema genera una adeguata resistenza della leva per dare il feeling necessario mentre si guida, anche se poi la frizione è azionata indirettamente.
Il sistema si esclude in caso di avarie, la frizione resta quindi inserita e la leva comanda direttamente l'idraulica con un circuito secondario.

Difficile dire se la frizione ride-by-wire arriverà in produzione, ma il brevetto dimostra come lo sviluppo Honda sia incessante in tutte le direzioni.

Ultime da News

Hot now

Caricamento commenti...