E se non si consumassero mai i freni? BMW al lavoro sulla frenata magnetica

E se non si consumassero mai i freni? BMW al lavoro sulla frenata magnetica
Una richiesta di brevetto mostra un sistema di frenata dedicato ai motocicli elettrici ed esente dall'usura simile a quello dei treni
12 settembre 2024

Una delle argomentazioni più forti di chi propone veicoli elettrici è il fatto che richiedono minor manutenzione rispetto ad un endotermico e la cosa, ammettiamolo, è intrigante anche per chi detesta i mezzi a batteria. Ma come cambierebbe la loro percezione se di manutenzione non ne richiedessero affatto? Va in questa direzione un progetto di un sistema frenante a cui sta lavorando BMW e per il quale l'azienda tedesca ha fatto richiesta di preventivo. Secondo quanto riportato anche da Cycle World si tratterebbe di un sistema che sfrutta l'elettromagnetismo e non è una novità assoluta anche se certamente lo sarebbe su un veicolo a due ruote. Cerchiamo perciò di capire meglio come funziona.

Un tempo avremmo detto "va come un treno!", in un prossimo futuro potremmo trovarci a dire "frena come un treno!". Se i normali freni a disco disperdono l'energia cinetica accumulata dal movimento della motocicletta trasformandola in calore sfruttando l'attrito tra dischi e pastiglia, nella maggior parte delle moto elettriche i sistemi di frenata rigenerativa riescono a recuperare parte di quell'energia trasformando il motore in un vero e proprio generatore, una sorta di gigante dinamo che va a restituire alla batteria parte dell'energia consumata per portare la moto a velocità. Chiaramente questo è già un passo avanti notevole in termini di efficienza. Tuttavia non è esente da limiti. Ad esempio se la batteria è già carica non è in grado di accettare ulteriore energia e quindi va comunque dissipata, ma non solo. Questo è uno dei motivi per cui non si può usare un sistema simile come unico sistema frenante e anche la moto elettrica ha bisogno di freni convenzionali.

Naviga su Moto.it senza pubblicità
1 euro al mese
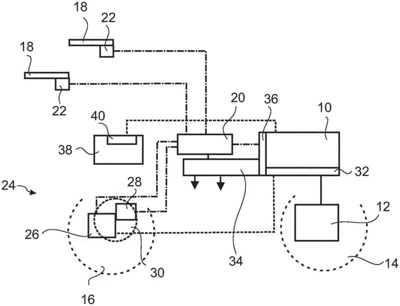
Lo schema depositato da BMW ad illustrazione del sistema frenante a correnti parassite
Lo schema depositato da BMW ad illustrazione del sistema frenante a correnti parassite

Il brevetto di BMW propone invece di usare le correnti parassite, dette anche correnti di Foucault o di Eddy (dal termine inglese usato per indicare i vortici). Queste correnti vengono indotte in masse metalliche conduttrici immerse in un campo magnetico. La variazione di flusso magnetico che si ottiene con il movimento genera queste correnti che furono per l'appunto scoperte dal fisico francese nel 1851. Se i freni ad attrito (cioè quelli a cui siamo abituati) applicano una forza tra due parti in movimento relativo (cioè tra loro), i freni magnetici che utilizzano le correnti parassite rallentano grazie ad un'induzione elettromagnetica. La forza di rallentamento interviene perciò senza che ci sia un contatto fra le parti ed è dovuta alla trasformazione in calore delle correnti indotte. Per arrivare al punto da cui siamo partiti: non essendoci contatto e quindi attrito, il freno magnetico è esente da usura. Questo tipo di freni, già utilizzati per l'appunto su alcuni treni elettrici, si distinguono poi tra elettromagnetici o a magneti permanenti. Come si può intuire nel primo caso è richiesta una fonte di energia per frenare ed è il tipo di freno che interessa a noi in questo momento.

Schema di funzionamento di un freno a correnti parassite
Schema di funzionamento di un freno a correnti parassite

Quando un conduttore (ad esempio una bobina di filo di rame, come avviene in un generatore) viene mosso attraverso un campo magnetico c'è generazione di corrente elettrica. In un sistema frenante a correnti parassite questo conduttore è un blocco di materiale conduttivo, in pratica il disco del freno, e la corrente generata dal suo passaggio nel campo magnetico non ha possibilità di sfogo. Viene invece fatta girare come un vortice all'interno del disco del freno riscaldandolo. Utilizzando elettromagneti montati vicino al disco del freno per generare il campo magnetico, il campo magnetico può essere acceso o spento e la sua intensità può essere modulata, per controllare la frenata. Ecco, questo è in estrema sintesi il concetto di base ripreso da BMW per questo brevetto molto promettente e che porterebbe addirittura all'eliminazione non solo dell'usura ma anche della necessità di un freno meccanico perché anche se la batteria fosse troppo carica per accettare l'energia elettrica proveniente dalla frenata rigenerativa, la corrente può essere indirizzata agli elettromagneti per dissiparla come calore.

Freno magnetico ruotante utilizzato sullo Shinkansen Serie 700
Freno magnetico ruotante utilizzato sullo Shinkansen Serie 700

Il vantaggio di questo tipo di freno non sarebbe solo sull'assenza di usura, ce ne sarebbe almeno un altro non di poco conto: la rapidità di azione. Al contrario di quanto potremmo ipotizzare, questo freno a correnti parassite richiederebbe dei tempi di reazione nettamente inferiori rispetto ad un freno convenzionale. Con un freno a disco sappiamo che esiste un seppur breve intervallo di tempo da quando tiriamo la leva a quando la pressione del liquido arriva a spingere i pistoncini e dunque questi premono sulla pastiglia che a sua volta "morde" il disco. Poi c'è un altro lasso di tempo tra questo fenomeno a quello della ruota che si arresta sull'asfalto. I freni a correnti parassite non hanno questo ritardo e possono passare istantaneamente da zero alla massima forza frenante.

Vedi anche

Nel brevetto di BMW però si vede anche un freno convenzionale a supporto. Il motivo? Perché altrimenti a moto spenta non avremmo la possibilità di frenare. Perciò, ad onor del vero, non possiamo dire che questo sistema sia totalmente e assolutamente esente da manutenzione anche se, verosimilmente, utilizzando il freno convenzionale soltanto nelle manovre a moto spenta capite bene che le pastiglie possono durare quanto la moto.

Che ne pensate? Vi fidereste di un freno magnetico? Fatecelo sapere nei commenti.

Ultime da News

Hot now

Caricamento commenti...